Kto odpowiada za przyłącze energetyczne? Ważne informacje
Dowiedz się, kto odpowiada za przyłącze energetyczne. Poznaj obowiązki zakładu energetycznego, zasady konserwacji i naprawy. Ważne informacje dla każdego odbiorcy energii.
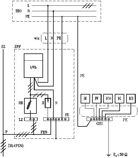
Dowiedz się, kto odpowiada za przyłącze energetyczne. Poznaj obowiązki zakładu energetycznego, zasady konserwacji i naprawy. Ważne informacje dla każdego odbiorcy energii.
Dowiedz się jak przyspieszyć przyłącze gazowe i skrócić czas oczekiwania. 8 sprawdzonych metod na szybszą realizację przyłącza i efektywną komunikację z dostawcą gazu.
Dowiedz się, jaka moc przyłącza do domu jednorodzinnego będzie optymalna. Poznaj kluczowe czynniki wpływające na dobór mocy i zapewnij sobie komfortowe korzystanie z energii elektrycznej.
Dowiedz się, jak prawidłowo podłączyć wodę do zmywarki. Krok po kroku wyjaśniamy proces instalacji, od wyboru przyłącza po montaż węży. Samodzielna instalacja bez stresu!
Dowiedz się, ile kW przyłącze energetyczne potrzebujesz dla swojego domu. Poznaj standardową moc, czynniki wpływające na zapotrzebowanie i proces doboru odpowiedniego przyłącza prądu.
Dowiedz się, kto ponosi koszty wymiany przyłącza wody i ile to kosztuje. Poznaj rolę inwestora, średnie ceny i czynniki wpływające na opłatę za podłączenie wody. Fakty i porady.
Szukasz trwałego węża do przyłącza wody? Poznaj zalety rur PE - najlepszy wybór do instalacji wodnej. Dowiedz się, jak dobrać odpowiednią średnicę i zadbać o długowieczność przyłącza.
Dowiedz się, kto odpowiada za awarię przyłącza wodociągowego. Poznaj obowiązki właściciela, koszty napraw i procedury zgłaszania usterek. Praktyczne informacje dla każdego.
Dowiedz się, jak zrobić przyłącze wody w 10 krokach. Poznaj proces od projektu po instalację, unikaj błędów i oszczędzaj. Praktyczne wskazówki dla samodzielnego wykonania przyłącza wodociągowego.
Dowiedz się, kto wykonuje projekt przyłącza gazowego i jakie kwalifikacje musi posiadać. Poznaj wymagania dla projektantów i specjalistów od instalacji gazowych. Sprawdź kluczowe informacje!
Dowiedz się, kto jest właścicielem przyłącza wodociągowego i jakie są Twoje prawa i obowiązki. Poznaj zasady odpowiedzialności za infrastrukturę wodną i jej utrzymanie.
Dowiedz się, jak poprawnie wypełnić wniosek o przyłącze gazowe. Poznaj 8 kluczowych kroków, wymagane dokumenty i unikaj typowych błędów. Przyspiesz proces podłączenia gazu do domu.
Dowiedz się, czym jest przyłącze wodociągowe i jaką pełni funkcję w systemie wodnym. Poznaj kluczowe elementy, odpowiedzialność i proces podłączenia do sieci wodociągowej.
Dowiedz się, na jakiej głębokości przyłącze wody powinno być umieszczone. Poznaj standardy, zalecenia i czynniki wpływające na bezpieczną instalację wodociągową. Eksperci radzą!
Poznaj koszty projektu przyłącza gazowego i czynniki wpływające na cenę. Sprawdź, ile wynoszą opłaty za podłączenie gazu i jak zoptymalizować wydatki na instalację gazową.
Poznaj rodzaje rur do przyłącza wody i wybierz najlepszą dla swojej instalacji. Porównaj materiały, zalety i koszty. Dowiedz się, jak zapewnić trwałość i efektywność przyłącza wodociągowego.
Dowiedz się, jaka mapa do przyłącza energetycznego jest niezbędna w Twoim projekcie. Poznaj kluczowe elementy, rodzaje map i ich znaczenie w procesie przyłączenia do sieci energetycznej.
Dowiedz się, na jakiej głębokości przyłącze gazowe powinno być zainstalowane. Poznaj standardy, zasady bezpieczeństwa i kluczowe aspekty montażu instalacji gazowej. Eksperci wyjaśniają!
Dowiedz się, jakie dokumenty do przyłącza prądu są niezbędne. Kompletna lista, praktyczne porady i krok po kroku procedura podłączenia elektryczności. Oszczędź czas i uniknij stresu!
Dowiedz się, gdzie złożyć wniosek o przyłącze elektryczne i jakie dokumenty przygotować. Poznaj krok po kroku procedurę przyłączenia prądu do domu i uniknij typowych błędów.
Poznaj rzeczywiste koszty przyłącza gazowego do domu. Sprawdź, jakie ukryte opłaty mogą Cię zaskoczyć i dowiedz się, jak zaoszczędzić na instalacji. Kompleksowy przegląd wydatków i praktyczne porady.