
Ile kosztuje przyłącze prądu do działki? Ceny i ukryte koszty
Poznaj koszty przyłącza prądu do działki. Sprawdź ceny, ukryte opłaty i czynniki wpływające na koszt instalacji elektrycznej. Dowiedz się, jak zaoszczędzić na przyłączeniu prądu.

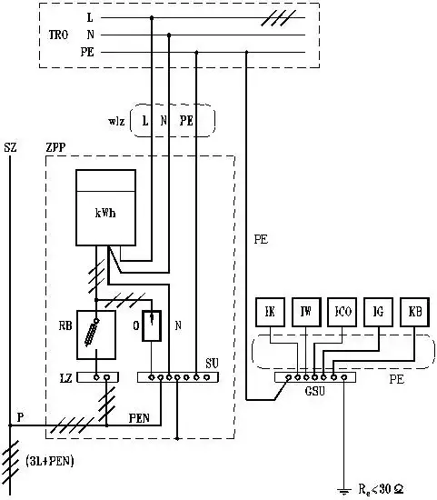
Poznaj koszty przyłącza prądu do działki. Sprawdź ceny, ukryte opłaty i czynniki wpływające na koszt instalacji elektrycznej. Dowiedz się, jak zaoszczędzić na przyłączeniu prądu.

Dowiedz się, kto odpowiada za przyłącze energetyczne. Poznaj obowiązki zakładu energetycznego, zasady konserwacji i naprawy. Ważne informacje dla każdego odbiorcy energii.

Dowiedz się, jaka mapa do przyłącza energetycznego jest niezbędna w Twoim projekcie. Poznaj kluczowe elementy, rodzaje map i ich znaczenie w procesie przyłączenia do sieci energetycznej.

Dowiedz się, na jakiej głębokości przyłącze gazowe powinno być zainstalowane. Poznaj standardy, zasady bezpieczeństwa i kluczowe aspekty montażu instalacji gazowej. Eksperci wyjaśniają!

Dowiedz się, jakie dokumenty do przyłącza prądu są niezbędne. Kompletna lista, praktyczne porady i krok po kroku procedura podłączenia elektryczności. Oszczędź czas i uniknij stresu!

Dowiedz się, gdzie złożyć wniosek o przyłącze elektryczne i jakie dokumenty przygotować. Poznaj krok po kroku procedurę przyłączenia prądu do domu i uniknij typowych błędów.

Poznaj rzeczywiste koszty przyłącza gazowego do domu. Sprawdź, jakie ukryte opłaty mogą Cię zaskoczyć i dowiedz się, jak zaoszczędzić na instalacji. Kompleksowy przegląd wydatków i praktyczne porady.

Odkryj, jak stworzyć harmonijną przestrzeń w kuchni i łazience z farbami Śnieżka. Poznaj trendy kolorystyczne, praktyczne wskazówki i inspiracje do aranżacji wnętrz.

Stwórz elegancką i przytulną łazienkę w bieli i drewnie. Poznaj inspirujące projekty, dobierz odpowiednie materiały i dodatki. Praktyczne wskazówki dla harmonijnej aranżacji.

Odkryj, jak kolor złoty dąb odmieni Twoje wnętrze. Poznaj sposoby na wykorzystanie tego odcienia w oknach, meblach i dodatkach. Stwórz ciepłą i elegancką przestrzeń w swoim domu.